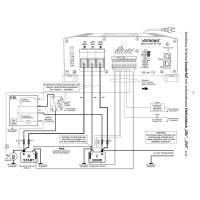
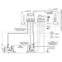
The VAC Triple 60-15/30 Battery Charger from Votronic (MPN 0665) consists of a 45A VAC mains charger and a 60A VCC charging converter including battery trainer. Compared to the VBCS Triple, an intelligent charging current distributor has been integrated instead of the integrated MPP solar charge controller, which divides the charging current of the mains charger and supplies the starter battery with a charging current of 15 A.
Solid power supply for starter and supply batteries
In this way, higher loads on the starter battery (entertainment, blue lights, siren, etc.) buffered and the ability to start the vehicle is permanently guaranteed. If the high charging current at the starter battery is no longer required, the charging current distributor also makes this available to the on-board battery.
Key product features of the VAC-60-15/30 Triple
- Like VBCS Triple series but without MPP solar charge controller
- Votronic part number 0665
- Instead with an intelligent 15A charging current distributor
- Integrated VCC charging converter (battery to battery) with 60A
- Integrated battery trainer for life-prolonging care of your valuable batteries
- Integrated VAC mains charger with a max. charging capacity of 45A
-
Charging current distributor delivers a high charging current of 12 V / 15A for fast charging of the starter battery and supply of the connected 12 V consumers when charging from the mains
- including trickle charge for long periods of standstill and integrated module for battery maintenance
- significant price advantage compared to buying the integrated components individually
- offers charging options for both supply and starter batteries
- Electronics protected against moisture
Can charge all common battery types, including lithium batteries
The triple devices have charging programs for lead-acid, GEL and AGM batteries and also 4 charging programs for lithium batteries, including a control input for connecting a LiFEPO4 battery management system (BMS).
Massive price advantage compared to buying the components individually
The generous equipment of the VAC Triple devices guarantees you solid savings compared to buying all integrated components individually.
Optional LCD remote control panel available
If you want full control and an overview of your energy system in the cockpit, you should get the optional View Votronic 1247 LCD Charge Control S.It can display all the essential information of the VAC-Triple and its format matches the rest of the built-in panel range from Votronic
Delivery time: 1-3 working days
Scope of delivery:
1x Votronic 0665 VAC 60-15/30 Triple Battery Charger
1x operating instructions
Mains operation, stationary operation at the external socket from the mains:
- The full charging power in the universal wide range of 110 V AC - 230 V AC without switching is available worldwide even with large deviations in the mains supply (under/over voltage, sinusoidal shape, frequency).
- Efficient charging of the on-board battery and supply of the 12 V consumers from the mains.
-
Charging current distributor with 2nd charging branch 12 V/10-15 A for charging the starter battery and supplying the 12 V vehicle consumers from the mains with trickle charging for long periods of standstill.
- Thanks to the multi-stage long-term charging characteristics, the device can be constantly connected to the mains (operational, winter break) and keep the batteries fit.
Charging converter, "B2B" operation, mobile operation from alternator and starter battery ( Battery to Battery):
- The powerful charging converter (booster) enables the on-board battery to be fully charged while driving.
- It increases/decreases the voltage to the required level in order to be able to precisely charge the on-board battery with the optimal charging characteristic.
- It completely compensates for line losses and significant voltage fluctuations in the alternator, such as those that constantly occur in Euro 6 vehicles.
- The 12V consumers supplied are protected against overvoltage and voltage fluctuations.
Pulser mode, training for the on-board battery during charging breaks if there is no charging source available :
- Battery training protects the unused (lead) battery from rapid aging and failure due to sulphation during longer periods of standstill or seasonal operation.
Additional device properties:
- The charging voltage is free of peaks and regulated in such a way that the batteries cannot be overcharged.
- Fully automatic continuous operation: The charger can be constantly connected to the batteries and keeps them fully charged. If there is no charging source (power failure, engine stop), the batteries are not discharged.
- Parallel and buffer operation: If the battery is consumed at the same time, it continues to be charged or is kept fully charged. The charging times are automatically calculated and monitored by the charger.
- Charging without supervision: Multiple protection against overload, overheating, overvoltage, short circuit, malfunction and reverse battery discharge through electronic regulation up to complete separation of charger and battery.
- Power supply function: Allows consumers to be supplied without a battery (e.g. when changing the battery).
- Built-in on-board network filter: Problem-free parallel operation with other charging sources (wind, motor and fuel generators) on one battery
- Charging cable compensation: Voltage losses on the charging cables are automatically compensated.
- Connection for battery temperature sensor (included): With lead batteries (acid, gel, AGM), the charging voltage is automatically adjusted to the battery temperature, resulting in better full charging in cold weather the weaker battery, unnecessary battery gassing is avoided in summer temperatures. LiFePO4 batteries: Battery protection at high and especially at low temperatures < 0°C. Highly recommended if the battery temperature can drop below 0°C during operation.
- Automatic lead-acid battery regeneration twice a week during downtimes to prevent harmful acid layers.
- Charging aid for deeply discharged lead batteries: Gentle pre-charging of the (lead-acid, -gel, -AGM) battery up to 8 V, then powerful support for the battery if consumers are still switched on.
Ready to plug-in connection for optional LCD charge control S
Delivery time: 1-3 working days
Dimensions (LxWxH) 25 x 21.7 x 8.5 cm
Weight 2.6kg
.